| |
|
| |
|
EY101系列防爆荧光灯(单脚)(e)
|
|
| |
|
适用范围
1、1区、2区危险气体场所;
2、IIA、IIB、IIC类T1~T6组爆炸性气体或蒸气环境;
3、适用于可燃性粉尘危险场所;
4、可适用于石油化工、船舶、海上钻井、采油平台等场所;
5、 户内、户外(IP66)。
Application
1、Hazardous gas areas: Zone 1 & 2;
2、 Explosive gas or vapor atmospheres :Class IIA、 IIB、 IIC, temperature class: T1~ T6;
3、 Hazardous areas with combustible dust;
4、 Suitable for the places of petrochemicals, ship, artesian well on sea and petroleum platform etc.;
5、 Indoor and outdoor(IP66). |
产品特点
1、壳体采用特殊铝合金压铸而成,其变形量小,强度高;透 明罩采用高强度聚碳酸脂模压成型;
2、采用双槽密封条密封,防护等级高;
3、内置联锁开关,确保透明罩开启时,灯座的所有电极自动 切断电源;
4、内置温度传感器。故障时,内部温度达到80℃, 温度传 感器自动切断主电源;
5、内设状态指示灯,绿色、红色、黄色分别指示为主电、应 急、故障三个状态,便于观察工作状况;
6、两侧设置连杆,通过旋转专用钥匙,带动内置传动机构, 达到两侧同时均匀拉紧壳体及透明罩,保证防护效果;
7、外形美观,为流线型设计;
8、多种安装形式,满足不同场所需求。
Features
Enclosure is made of casting aluminum alloy with little distortation and high intensity; transparent guard is made of moulded high-intensity polycarbonates;
Adopts diglyph sealing, for high degree of protection;
Built-in interlock device to ensure when transparent guard opened, all of power supply of lampholders cut off automatically;
Built-in temperature sensor, When the inner temperature attains 80℃ with fault, main power cuts off automatically;
Built-in green, red and yellow status indicator light separately indicate three status for observing, main power, emergency and fault;
By turning the special keys, linked poles,which are installed on the two sides drive built-in transmission machine so that the two sides can simultaneously strain the enclosure and transparent cover so as to ensure protection effect;
Graceful outline with streamline designs;
Various installation form applied to various locations. |
|
 |
 |
| |
 |
| |
| |
|
| 主要技术参数 Main technical parameters |
|
1、防爆标志:ExeIIT6/DIP A20TA, T6;
2、 防护等级: IP66;
3、 电源: 1P+N+PE, 50~60Hz;
4、额定工作电压: AC187V~AC242V;
5、额定功率:1×40W、2×40W;
6、功率因素:≥0.85;
7、 应急时间:≥90min;
8、 应急转换时间:≤0.5s。 |
|
| |
|
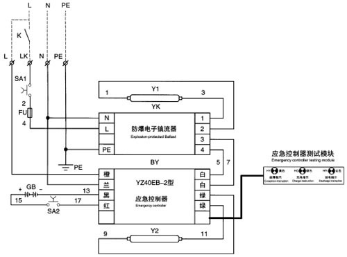
应急电气原理图 Emergency electrical principle chart
|
|
使用说明:虚线部分接线由用户自己来完成。L为充电电源,不受K开关控制一直处于充电状态。LK为控制电源,由K开关来控制灯亮与灭,有电时电池充电Y1、Y2点亮,停电时应急控制器工作,Y2点亮,Y1熄灭此时电路进入应急状态。
Instruction: The dashed part is completed by the user. L is charging power. It is not controlled by switch K and is always in the state of charging. LK is control power that controls on and off of the light by switch K. When power is on, battery is charged and Y1,Y2 are enlightened; when power is cut, emergency controller starts to work and Y2 is enlightened while Y1 quenches. Then the conduit goes into emergency state. |
|
| |
|
| 外形及安装举例 Outline and mounting example |
|
 |
 |
 |
 |
| 型号含义举例 Model designation |
|
型号 |
应急 |
吊杆式 |
吊链式 |
G1 1/4平台式 |
G 3/4平台式 |
吸顶式 |
墙壁式 |
横式平台安装 |
额定功率
2×40W |
EY101-2×40GJ |
▲ |
▲ |
|
|
|
|
|
|
▲ |
EY101-2×40DJ |
▲ |
|
▲ |
|
|
|
|
|
▲ |
EY101-2×40BPJ |
▲ |
|
|
▲ |
|
|
|
|
▲ |
EY101-2×40SPJ |
▲ |
|
|
|
▲ |
|
|
|
▲ |
EY101-2×40XJ |
▲ |
|
|
|
|
▲ |
|
|
▲ |
EY101-2×40BJ |
▲ |
|
|
|
|
|
▲ |
|
▲ |
EY101-2×40HJ |
▲ |
|
|
|
|
|
|
▲ |
▲ |
EY101-2×40G |
|
▲ |
|
|
|
|
|
|
▲ |
EY101-2×40D |
|
|
▲ |
|
|
|
|
|
▲ |
EY101-2×40BP |
|
|
|
▲ |
|
|
|
|
▲ |
EY101-2×40SP |
|
|
|
|
▲ |
|
|
|
▲ |
EY101-2×40X |
|
|
|
|
|
▲ |
|
|
▲ |
EY101-2×40B |
|
|
|
|
|
|
▲ |
|
▲ |
EY101-2×40H |
|
|
|
|
|
|
|
▲ |
▲ |
|
| |
|
| |
|
| |
|